請按照上圖用油管和氣管將全部液壓元件連接進來。確保油管(軟管)長度足夠長,以免在舉升過程妨礙油缸的運動。組裝完成后沒有必要立即將氣體從油缸中排出,因為通過最初的幾" />

免费看曰批女人爽的视频,吊侵犯の奶水授乳羞羞漫画,老太bbw搡bbbb搡bbbb,强开美妇后菊哀嚎哭叫视频

液壓油缸,工程油缸,泵車油缸,專用車油缸制造商-湖北佳恒科技有限公司

技術支持
您現在所在的位置:首頁 > 技術支持 > 保養與使用說明
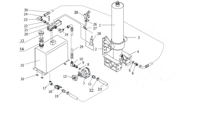
連接液壓系統
                        連接液壓系統

請按照上圖用油管和氣管將全部液壓元件連接進來。

確保油管(軟管)長度足夠長,以免在舉升過程妨礙油缸的運動。

組裝完成后沒有必要立即將氣體從油缸中排出,因為通過最初的幾次舉升,空氣

將回自動排出。

返回列表
上一條:液壓系統調試
下一條:油管的安裝
湖北佳恒科技股份有限公司 | 版權所有 鄂ICP備17026771號-1 十堰網站建設 | 制作維護
地址:湖北省十堰市高新區天馬大道387號 電話:400-885-7266 0719-7590366 7590668
--相關友情鏈接--
十堰網站建設
三一重工